創新照明系統設計助力降本提質顯成效
近期,公司2-2煤南部輔運巷、膠運巷照明燈成功點亮萬米巷道,新安裝的照明系統正式投入使用,為無軌膠輪車司機與膠帶機巡檢工作業創造良好的勞動條件。
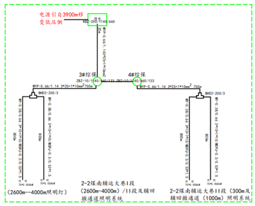
據悉,此次照明系統安裝設計考慮到照明系統電纜終端頭制作、接線盒安裝、防爆性能維護量大的問題,不再沿用過去的“電源→接線盒T接→照明綜保→接線盒T接或π接→照明燈串聯照明燈”思路,而是要求供貨廠家在電纜制作時將支線電纜直接與干線電纜接好,采用絕緣和護套分別模壓硫化一體而成,按照間隔10m的設計預留出照明燈線。

通常,1臺10千伏安的照明綜保承擔60盞照明燈的負荷,照明動力電源在照明綜保負荷側饋出后每隔100m安裝1個防爆接線盒,每個接線盒可以承擔10盞照明燈的負荷;現在1臺10千伏安的照明綜保承擔120盞照明燈,每隔500m安裝1個防爆接線盒。
相比之下,創新后的照明系統安裝設計能大幅度提升安裝效率、縮短工期,節省10臺照明綜保、90個接線盒、90個接線盒托架制作,節約費用5萬元;減少180個電纜終端頭的制作,能降低接線盒防爆性能的檢查和維護量,降低電工勞動強度。另外,巷幫吊掛的設備及托架減少,也便于輔助運輸安全管理。
下一步,公司將繼續在綜采工作面應用該照明系統設計,以切實可行的措施助力公司降本增效顯成效。
上一篇:公司:啟動數“智”供水2.0時代 2024-03-08
下一篇:公司:“牢記囑托建新功·勇立潮頭展風采” 慶三八主題活動精彩不斷2024-03-07



發布日期:2024-03-07
點擊量:1475 作者:高剛 來源: